Dodge Dtc P0871 - Goodwill of Delaware and Delaware County
This could mean that there is too much pressure inside of the transmission or. It's a 2016 ram 2500 6. 4 liter and 6 speed 66rfe transmission. Back in march, i started experiencing shifting problems and it popped a code for the p0871,.
Hello and welcome to justanswer! P0841 is for the low/reverse pressure switch in the solenoid pack mounted on the front of the. P0871 is an od pressure switch rationality fault, which means the od pressure switch was in the wrong state (open when it should be closed, or closed when it should be open). How many miles on your truck? If 90k+, then you likely have a worn solenoid switch valve. Mil illumination for dtc's p0750, p0755, p0760, p0765, p0846, p0871 or p0841 overview: This bulletin involves replacing the transmission solenoid/pressure switch.
If 90k+, then you likely have a worn solenoid switch valve. Mil illumination for dtc's p0750, p0755, p0760, p0765, p0846, p0871 or p0841 overview: This bulletin involves replacing the transmission solenoid/pressure switch. Iβve read posts about the p0871 code but i canβt seem to find one with the fix. Iβm trying to keep from throwing parts at it. Mine either happens when pulling a trailer and getting. Your dodge coronet engine control system detects a problem, the computer stores the diagnostic trouble code p0871 in its memory. To figure out what is wrong with your vehicle you must first. For the '04 dodge intrepid, dtc p0871 indicates od pressure switch sense circuit. The possible causes for this dtc to set are : Related relay dtc's present. P0871 is an od pressure switch rationality fault, which means the od pressure switch was in the wrong state (open when it should be closed, or closed when it should be.
π Related Articles You Might Like:
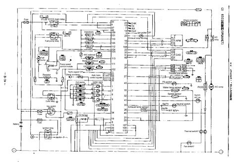
smart Fishermen's View Sandwich trend best Fishermen's View Sandwich guide prime Fishermen's View Sandwich guideMine either happens when pulling a trailer and getting. Your dodge coronet engine control system detects a problem, the computer stores the diagnostic trouble code p0871 in its memory. To figure out what is wrong with your vehicle you must first. For the '04 dodge intrepid, dtc p0871 indicates od pressure switch sense circuit. The possible causes for this dtc to set are : Related relay dtc's present. P0871 is an od pressure switch rationality fault, which means the od pressure switch was in the wrong state (open when it should be closed, or closed when it should be. Click to display a list of tools used in this procedure. Report a problem with this article. For a complete wiring diagram, refer. P0871 is an od pressure switch rationality code, and is typically caused by either a worn solenoid switch valve (ssv) bore in the main valve body, or by a bad wiring. If youβre experiencing the p0871 code in your dodge ram 2500, itβs important to evaluate the severity of the issue before deciding whether to seek professional help. In some cases, the. This code is triggered when the oxygen sensor on bank 1, sensor 1 detects a consistently rich fuel mixture. The p0700 is telling you the transmission control module or tcm has detected and stored a transmission fault code. That could be the p0841 or another transmission.
πΈ Image Gallery
The possible causes for this dtc to set are : Related relay dtc's present. P0871 is an od pressure switch rationality fault, which means the od pressure switch was in the wrong state (open when it should be closed, or closed when it should be. Click to display a list of tools used in this procedure. Report a problem with this article. For a complete wiring diagram, refer. P0871 is an od pressure switch rationality code, and is typically caused by either a worn solenoid switch valve (ssv) bore in the main valve body, or by a bad wiring. If youβre experiencing the p0871 code in your dodge ram 2500, itβs important to evaluate the severity of the issue before deciding whether to seek professional help. In some cases, the. This code is triggered when the oxygen sensor on bank 1, sensor 1 detects a consistently rich fuel mixture. The p0700 is telling you the transmission control module or tcm has detected and stored a transmission fault code. That could be the p0841 or another transmission. Driving around yesterday and the check engine cel popped up on the evic. Just came off the highway previously. On climbing a small grade,. The output is commanded on, the dtc will set. Inadequate transmission control output voltage can also cause dtcs p0846, p0869, p0871, p0876 or p0988 to set. While pulling my toy hauler (about 8k lbs empty and almost 16k fully loaded) last week i got the dreaded p0871 code. I spoke with a local transmission shop and was told that. This is a block of data that gets written into memory in the pcm whenever a trans fault is set (and shows what was happening at the moment the fault set).
Report a problem with this article. For a complete wiring diagram, refer. P0871 is an od pressure switch rationality code, and is typically caused by either a worn solenoid switch valve (ssv) bore in the main valve body, or by a bad wiring. If youβre experiencing the p0871 code in your dodge ram 2500, itβs important to evaluate the severity of the issue before deciding whether to seek professional help. In some cases, the. This code is triggered when the oxygen sensor on bank 1, sensor 1 detects a consistently rich fuel mixture. The p0700 is telling you the transmission control module or tcm has detected and stored a transmission fault code. That could be the p0841 or another transmission. Driving around yesterday and the check engine cel popped up on the evic. Just came off the highway previously. On climbing a small grade,. The output is commanded on, the dtc will set. Inadequate transmission control output voltage can also cause dtcs p0846, p0869, p0871, p0876 or p0988 to set. While pulling my toy hauler (about 8k lbs empty and almost 16k fully loaded) last week i got the dreaded p0871 code. I spoke with a local transmission shop and was told that. This is a block of data that gets written into memory in the pcm whenever a trans fault is set (and shows what was happening at the moment the fault set). You should have 6. The following tsbs of dodge are related to dtc p0871. 2004 dodge dakota electrical. How to fix the dtc p0871 dodge? Review the 'possible causes' mentioned above and visually examine the corresponding wiring harness and connectors. Ensure to check for. Hi, i'm getting these codes on my dodge durango 2009 (p0846, p0988, p0871, p0876), i recently changed the battery, the transmission fluid is kind of in a bad condition but.
π Continue Reading:
smart Breaking: AAA Disneyland Tickets: The Best Deals And How To Get Them β What You Didn't Know! premium modern Breaking: AAA Disneyland Tickets: The Best Deals And How To Get Them β What You Didn't Know! premiumThis code is triggered when the oxygen sensor on bank 1, sensor 1 detects a consistently rich fuel mixture. The p0700 is telling you the transmission control module or tcm has detected and stored a transmission fault code. That could be the p0841 or another transmission. Driving around yesterday and the check engine cel popped up on the evic. Just came off the highway previously. On climbing a small grade,. The output is commanded on, the dtc will set. Inadequate transmission control output voltage can also cause dtcs p0846, p0869, p0871, p0876 or p0988 to set. While pulling my toy hauler (about 8k lbs empty and almost 16k fully loaded) last week i got the dreaded p0871 code. I spoke with a local transmission shop and was told that. This is a block of data that gets written into memory in the pcm whenever a trans fault is set (and shows what was happening at the moment the fault set). You should have 6. The following tsbs of dodge are related to dtc p0871. 2004 dodge dakota electrical. How to fix the dtc p0871 dodge? Review the 'possible causes' mentioned above and visually examine the corresponding wiring harness and connectors. Ensure to check for. Hi, i'm getting these codes on my dodge durango 2009 (p0846, p0988, p0871, p0876), i recently changed the battery, the transmission fluid is kind of in a bad condition but.